Aalborg MX

Aalborg MX to kompaktowy wymiennik ciepła typu płaszczowo-rurowego z rurami w kształcie litery U, idealny do podgrzewania oleju lub wody. Jako medium grzewcze wykorzystuje parę wodną lub olej termiczny. Jego obciążenie cieplne wynosi od 10 kW do około 2000 kW, przy warunkach projektowych (płaszcz/rura) do 16/16 bar(g) 160/204°C lub 32/19 bar(g) 195/212°C. Aalborg MX posiada certyfikaty wszystkich głównych towarzystw klasyfikacyjnych statków morskich oraz certyfikat CE/PED.

Aalborg MX 640x360

Kompaktowy wymiennik ciepła do ogrzewania lub chłodzenia oleju/wody

  • Efektywne ogrzewanie oleju, wody i innych płynów w zastosowaniach morskich i przemysłowych
  • Dostosuj konstrukcję wymiennika ciepła do swojego zastosowania, korzystając z szerokiej gamy opcji personalizacji
  • Zainstaluj poziomo lub pionowo, aby dopasować do dostępnej przestrzeni
  • Polegaj na stałej temperaturze wylotu dzięki precyzyjnemu termostatowi, który w razie potrzeby zwiększa lub zmniejsza przepływ czynnika grzewczego

Aalborg MC jest używany głównie do chłodzenia oleju lub jako skraplacz zrzutowy pary na statkach morskich, ale można go również znaleźć w różnych zastosowaniach przemysłowych dzięki sprawdzonej i opłacalnej konstrukcji

 

Uzyskaj Indywidualną Poradę

Serwis Alfa Laval

. 

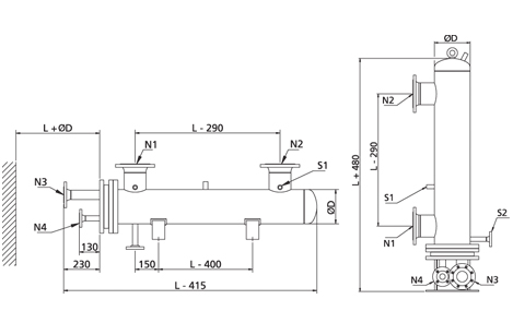
Specyfikacja techniczna

Typ

  • Wymiennik ciepła z rurami w kształcie litery U

Zastosowanie

  • Ogrzewanie/chłodzenie oleju, wody lub innych płynów za pomocą pary lub oleju termicznego.
  •  

Wydajność

  • 10–5000 kW 

Materiały

  • Stal węglowa (inne materiały na zamówienie)

Warunki projektowe (ciśnienie/temperatura):

  • 12 bar(g)/300°C 
  • 16 bar(g)/160°C 
  • 32 bar(g)/195°C 

Instalacja

  • Poziomy lub pionowy

Rozmiar

  • Obudowa: Ø100-400 mm
  • Wiązki rur: 600-2000 mm (inne długości na zamówienie)
  • Przegrody: jednosegmentowe (dwusegmentowe na zamówienie)
  • Kołnierze: EN1092-1, DIN 86030, JIS 16K lub SAE

Wyposażenie

  • Trzy półcalowe gniazda na obudowie do montażu zaworu bezpieczeństwa, zaworu spustowego, czujnika temperatury lub manometru
  • Akcesoria (opcjonalne) po stronie obudowy:
  • Zawór bezpieczeństwa
  • Zawór spustowy/powietrzny
  • Manometr
  • Termometr
  • Rura wylotowa do montażu czujnika temperatury zaworu sterującego (hydrostatycznego lub elektrycznego) i dodatkowych czujników

Atesty

  • ABS 
  • BV 
  • CCS 
  • DNV 
  • KR 
  • LRS 
  • NKK 
  • RINA 
  • RMRS 

Dostawa

  • W ciągu 6 tygodni od otrzymania zamówienia dla standardowych typów

Gwarancja

  • Gwarancja na działanie: 12 miesięcy
  • Maksymalna gwarancja: 18 miesięcy od momentu dostawy
.

 

Serwis morski Alfa Laval

24-7-Service&Support-service.block.jpg

Działający na całym świecie, 24/7, serwis Alfa Laval Marine to Twoja przepustka do większej dyspozycyjności, zoptymalizowanej wydajności i prawdziwego spokoju ducha. Jesteśmy zawsze w pogotowiu, a nasza oferta serwisowa zapewnia niezawodność, wydajność i zgodność z przepisami przez cały okres eksploatacji Państwa urządzeń.


Poznaj nasze możliwości usługowe

24/7 Serwis i Wsparcie

marine-service-compliance-support-service.jpg

Dział morski w Gdyni

ul. Sportowa 8, 81-300 Gdynia

+48 58 621 89 23

poland.marine@alfalaval.com

Skontaktuj się z nami

Nasza globalna sieć centrów serwisowych, centrów dystrybucyjnych i inżynierów serwisowych jest zawsze gotowa służyć Ci pomocą.